Выберите валюту для сайта:
BYN
Подать БЕСПЛАТНО

Купить офис на ул. В.И.Ленина, д. 22 в Плещеницах, 59900USD, код 8997

147.5 м2 1 этаж из 1
189 554 р.
180 227 р.
Офис
Город Плещеницы
Адрес ул. В.И.Ленина, д. 22
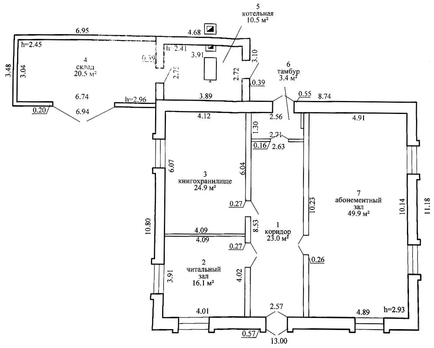
Площадь 147.5 м2
Этаж 1

Описание

Вашему вниманию предлагается здание бывшей библиотеки в г.п. Плещеницы. Объект с хорошими подъездными путями и логистикой, находится непосредственно в самом центре Плещениц.

Рациональная планировка и выгодное расположение здания в оживленном месте в центре населенного пункта расширяет варианты его использования: объект торговли, сфера услуг, склад+офис и т.д. Само строение капитальное с кирпичными стенами и шиферной крышей. Подведенная электрическая мощность 15кВт., два счетчика (отопление и бытовое потребление), вода введена, канализация местная. Газ в 150 метрах от здания. К зданию относится земельный участок 0,0381 га, территория огорожена. В случае необходимости есть возможность взять в аренду соседний земельный участок.

Эта недвижимость – реальная возможность инвестирование Ваших денежных средств в том числе и для последующей рентабельной аренды!

 

 

Лицензия: 02240/446 МЮ РБ, 11.07.2022

Код объекта: 8997 Договор с собственником: 529/1 от 2025-07-24 Опубликовано: 26.07.2025 Обновлено: 10.03.2026
Динамика цен за кв. метрДинамика цен

Вы просматривали

Офис, 147.5 м2
Плещеницы, ул. В.И.Ленина, д. 22
180 227 р.
1 222 р. за м2
Фаттория
Пожалуйста, скажите, что нашли этот объект на Domovita.by
+
Фильтр сохранен