Выберите валюту для сайта:
BYN
Подать БЕСПЛАТНО
Объект в архиве
К результатам поиска

Продажа 2-этажной дачи в Заценьский Родник Минская область, 55000USD, код 184912

92 м2
Объект в архиве
Уважаемые пользователи, данное объявление больше не актуально. Поэтому мы убрали все контакты продавца.
Продолжить поиск
Дача
Адрес Заценьский Родник
Направление Мядельское
Удаленность от МКАД 6 км
Год постройки 2010
  
Общая площадь 92 м2
Участок 5.70 соток
Площадь дома 92 м2
Этажей 2
Материал стен Дерево
Тип отопления Печное
Канализация Есть

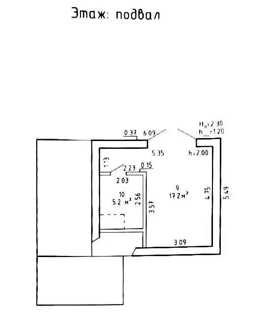
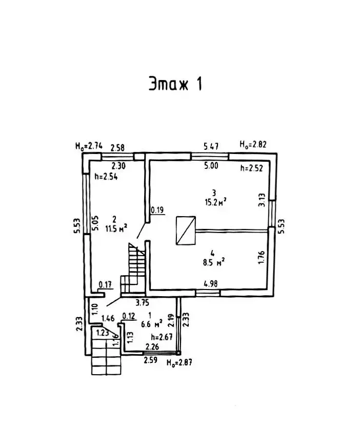
Описание

Продается  двухэтажный  дачный дом 2010 г.постройки в престижном садовом товариществе «Заценьский Родник» (Минский р-н, Папернянский с/с). Идеальный вариант как для сезонного отдыха, так и для перспективной загородной жизни в непосредственной близости от столицы.

О доме и участке:

  • Площадь: 92 кв.м. — достаточно места для большой семьи.
  • Планировка: 2 этажа, 3 комнаты.
  • Бонус: Имеется вместительный подвал для хранения инвентаря и закаток.
  • Участок: 5.72 соток в частной собственности. Ровный и ухоженный. На территории установлен парник, есть плодово-ягодные насаждения.
  • Коммуникации: Электричество, сезонная вода. Газ проходит рядом по улице, что позволяет газифицировать дом для круглогодичного проживания.

Преимущества локации:

  • Транспортная доступность: Всего 2 км от МКАД. Удобный выезд на трассу, асфальтированные подъездные пути.
  • Инфраструктура: Магазин. Многие соседи проживают круглогодично.
  • Природа: Тихий район, при этом вся городская инфраструктура Минска находится в 3 минутах езды.


Звоните и приезжайте на просмотр!

Лицензия: 02240/446 МЮ РБ, 11.07.2022

Код объекта: 184912 Договор с собственником: 117/1 от 2026-02-13 Опубликовано: 13.02.2026 Обновлено: 13.02.2026
1 / 1 / 132
+
Фильтр сохранен